
表-1原水污染物的濃度
廢水處理水量預估240m3/d | ||||||
項 目 | 含鉻洗水(染色) | 含鉻高濃度(染色) | 含鎳洗水 | 含鎳高濃度 | 綜合廢水 | 化拋廢水 |
水量 | 60m3/day | 1m3/day | 60m3/day | 1m3/day | 110m3/day | 15m3/day |
pH值 | 6.09 | 6.28 | 4.25 | 5.89 | 2-8 | <1 |
CODCr | 80mg/L | 454mg/L | 31mg/L | 6120mg/L | ≤2000mg/L | -- |
色度 | - | 40倍 | - | 800倍 | --- | -- |
電導率 | 35.4us/cm | 664us/cm | 213us/cm | 3570us/cm | <5000us/cm | --- |
總鉻 | 0.04mg/L | 2.11mg/L | - | - | - | - |
總鎳 | - | - | 10.6mg/L | 1400mg/L | - | -- |
總氮 | - | - | - | - | <100mg/L | -- |
總磷 | - | - | - | - | <200mg/L | >500mg/L |
注:以上數據為根據同行經驗評估,設計時此數據進水只能作為參考,還是以XX規劃產能要求進行評估。
表-2 設計零排放回用水指標
項 目 | 回用水 | 備注 |
pH值 | 6-8 | |
CODCr | ≤20mg/L | |
SS | 無 | |
電導率 | ≤400us/cm | |
總鉻 | <0.01mg/L | 考慮送外監測精度問題,實際基本無鉻 |
總鎳 | <0.1mg/L | 考慮送外監測精度問題,實際基本無鎳 |
2.4工藝路線的確定
車間分系主要分為四大類:含鎳、含鉻、綜合、化拋含磷含氮廢水(其中含鎳、含鉻高濃度獨立分開,車間分6個收集中轉池。其中化拋含磷含氮廢水在中轉池邊進行單獨處理,故中轉站有5條管路水系至廢水站進行再處理。
化拋含磷含氮廢水采用蒸發濃縮工藝,冷凝水至綜合廢水,濃縮液委外減少廢水污泥加藥
含鎳清洗廢水中和預處理后接入多級膜系統濃縮與純化,水進行回用,濃縮液至高濃度含鎳廢水池再處理。
含鉻清洗廢水中和預處理后接入多級膜系統濃縮與純化,水進行回用,濃縮液至高濃度含鉻廢水池再處理。
高濃度含鎳廢水沉淀處理,處理后水接入蒸發結晶系統實現含鎳廢水零排放。
高濃度含鉻廢水沉淀處理,處理后水接入蒸發結晶系統實現含鉻廢水零排放。
綜合廢水由陽極綜合廢水、廢氣塔廢水、純水系統藥洗水、冷卻塔廢水等組成,系統采用化學沉淀預處理后濃縮回用,濃水進入蒸發系統回用。
系統污泥:壓濾機設置兩套隔膜壓濾機。
回用水水質電導率、總硬度做到自來水水質相當,供給到車間或純水系統原水使用
2.5各系工藝流程及說明
2.5.1 綜合廢水工藝流程

綜合廢水進綜合廢水調節池進行水質水量均衡調節。
綜合廢水通過PH調節池進行PH調整,通過添加堿,對廢水的PH進行調整,同時堿對廢水中的磷具有一定的去除作用。
之后如混凝絮凝池,通過投加混凝劑、絮凝劑,對廢水中的磷以及懸浮物進行反應,之后進入綜合沉淀池,通過沉淀池的固液分離作用進行固液分離,上清液進入PH回調池進行PH調整,污泥排入綜合污泥池進行處理。
在PH回調池調整PH之后,使之處于膜濃縮系統適宜范圍,之后進入后續化學處理+砂濾+碳濾+超濾預處理工藝后采用三級膜濃縮,膜濃縮液經預處理沉淀后進入濃縮蒸發結晶系統。進入深化系統預處理。
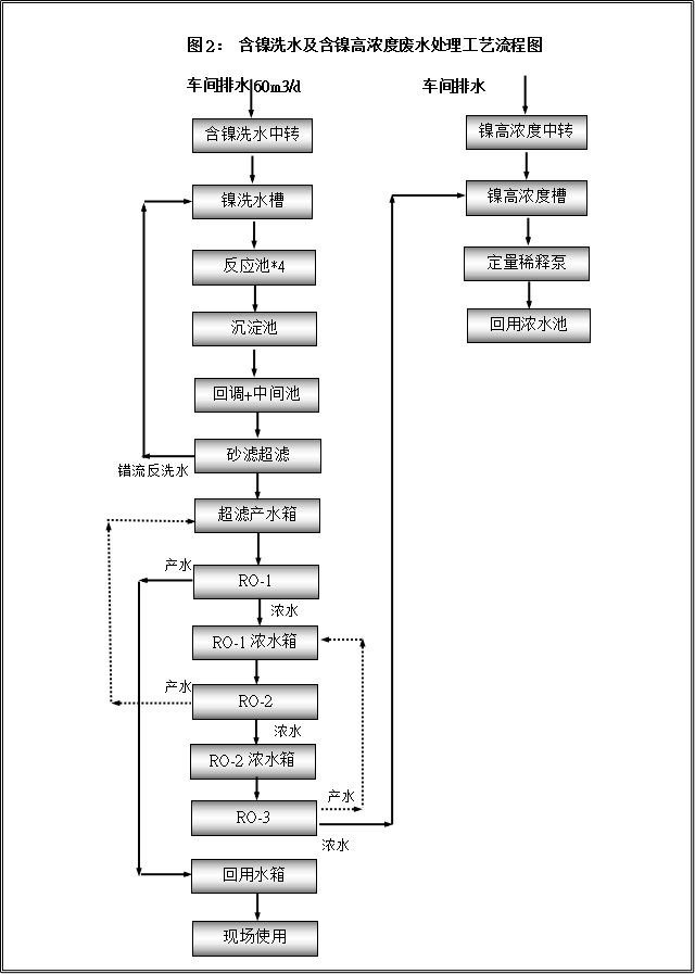
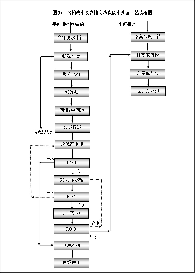
2.5.3含鎳、含鉻廢水工藝流程


2.5.4含鎳含鉻廢水工藝流程說明
含鎳洗水(車間排水)收集至含鎳洗水中轉槽,通過中轉泵輸送至廢水站含鎳洗水收集槽中。
含鎳洗水收集槽廢水通過泵浦輸送至四聯反應池,通過加藥反應攪拌均勻后,溢流入沉淀池固液分類,沉淀池出水流入回調池后溢流到中間水池,通過泵浦輸送至砂濾、碳濾、超濾系統截留大部分懸浮物質,超濾出水收集至超濾產水池。
超濾產水進行三級反滲透膜濃縮,二級反滲透產水至超濾產水池進行再處理,三級反滲透產水至RO-1濃水箱進行再處理,三級反滲透濃水至鎳高濃度槽。反滲透產水再經過純化RO提升水質,出水回用。
含鉻洗水(車間排水)收集至含鉻洗水中轉槽,通過中轉泵輸送至廢水站含鉻洗水收集槽中。
含鉻洗水收集槽廢水通過泵浦輸送至四聯反應池,通過加藥反應攪拌均勻后,溢流入沉淀池固液分類,沉淀池出水流入回調池后溢流到中間水池,通過泵浦輸送至砂濾、碳濾、超濾系統截留大部分懸浮物質,超濾出水收集至超濾產水池。
超濾產水進行三級反滲透膜濃縮,二級反滲透產水至超濾產水池進行再處理,三級反滲透產水至RO-1濃水箱進行再處理,三級反滲透濃水至鎳高濃度槽。反滲透產水再經過純化RO提升水質,出水回用。
2.5.5含鎳、含鉻、綜合RO濃縮水預處理+蒸發濃縮與結晶工藝流程

2.5.6含鎳、含鉻、綜合RO濃縮水預處理+蒸發濃縮與結晶工藝說明
RO濃縮水與高濃度廢液在RO濃水箱內進行水質水量均衡調節。
RO濃水通過PH調節池進行PH調整之后,通過投加混凝劑、絮凝劑,對廢水中的磷以及懸浮物進行反應,之后進入蒸發預處理沉淀池,通過沉淀池的固液分離作用進行固液分離,上清液進入蒸發原水池,污泥進入板框壓濾機壓濾。
預處理出水之后,進入MVR濃縮蒸發結晶系統。進行低能耗的蒸發濃縮與結晶。MVR母液需要定期排出,否則會影響MVR產能。
母液進入刮板式蒸發結晶系統。進行濃縮與結晶。